socが未設定のSansan Data Hubからのデータにより会社レコードが重複した場合の対応について
2025年4月25日
お客様各位
日頃より弊社サービスをご利用いただき、誠にありがとうございます。
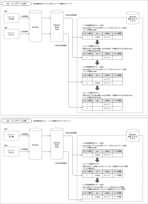
2025年2月12日に実施したアップデートの影響により、会社マスタアプリ上に「soc」が空白の状態で重複したレコードが作成される場合がございました。
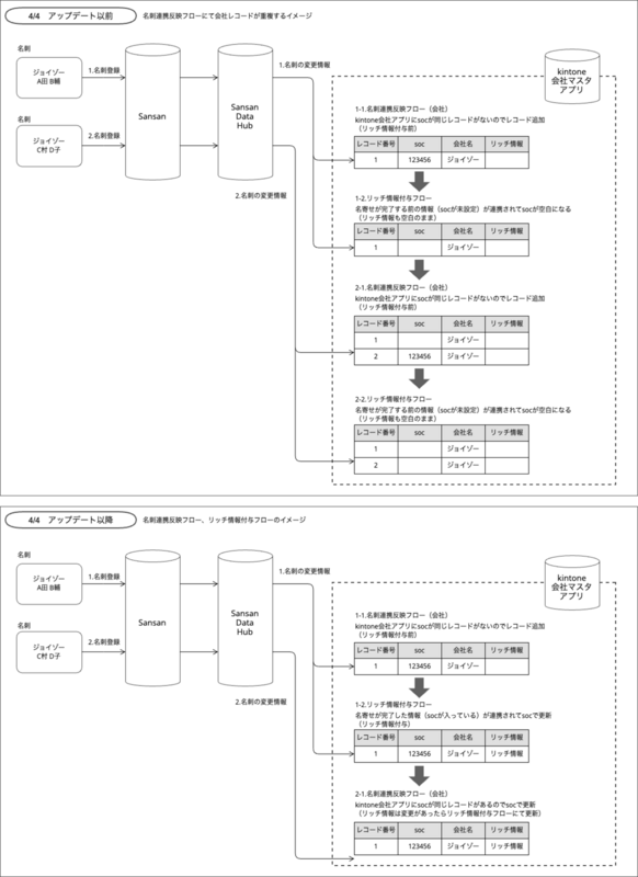
この問題に対応するため、2025年4月4日のアップデートにて、リッチ情報付与フローの仕様を変更し、「soc」が未設定(null)のデータがSansan Data Hubから連携された場合には、kintoneレコードを更新しないよう対策を行いました。
お客様にはご迷惑をおかけし誠に恐縮ではございますが、上記の影響により既に作成された重複レコードにつきましては、以下の手順に沿って削除することをご検討いただけますと幸いです。
背景
名刺連携反映フロー(会社)で新規作成された会社マスタアプリのレコードに対して、リッチ情報付与フローでSansan Data Hubからsocが未設定のデータが連携されることがあり、プラグイン側ではそのままsocを更新しているため、結果的にSOCが空白となる事象が起きておりました。
Sanasn Data Hub側で名寄せがされれば、正規のsocの値が入りますが、socの値が空白の状態で、再び名刺連携反映フロー(会社)により正規のsocが連携された場合に、本来であればsocの値をキーとして更新されますが、socが空白の状態のために更新することができず、新たな会社としてレコードが重複して作成されてしまう事象がありました。
4月4日のアップデートにより、リッチ情報付与フローにおいてsocが未設定のレコードが流れてきた場合には、kintoneのレコードを更新しないように対応しております。

アップデートにより、一度入ったsocが空白にされてしまうことはなくなりましたが、すでに作成されてしまった重複した会社レコードがある可能性があり、それらは今後更新されることのないレコードとなりますため、削除をご検討の際は、以下の⼿順にてお願いいたします。
手順
削除の手順は以下の通りです。
- socが空白のレコードの件数を確認する
- socが空白のレコードについて、「未リッチ情報連携」してsocを付与する
- socの付与状況を確認する
- 削除候補レコードの検出
- 削除候補レコードの削除
1.socが空白のレコードの件数を確認する
socの反映状況を確認するために、kintoneの会社マスタアプリにおいて、以下の条件でレコードの絞り込みを行ってください。
条件 | soc、=(等しい)、何も指定しない リッチ情報付与フラグ、‡(等しくない)、何も指定しない ◉すべての条件を満たす |
ソート | レコード番号、降順(変更の必要はありません) |


右下の「適用」をクリックして、右上に表示されている件数(リッチ情報付与フラグが立っていて、socが空白のレコード数)をご確認ください。
2.socが空のレコードについて「未リッチ情報連携」する
1.で絞り込んだレコードにsocを付与するために、レコードをSansan Data Hubにインポートさせるためのフラグを外します。
1.の絞り込みを行った状態で、右上の「…」から「ファイルに書き出す」をクリックし、「レコード番号」「kintone→Sansan Data Hubフラグ」「soc」の3つのフィールドをCSVで書き出して保存してください。

保存したCSVファイルを開くと、「kintone→Sansan Data Hubフラグ」はすべて「レ」、「soc」はすべて空になっています。
全ての行の「kintone→Sansan Data Hubフラグ」の「レ」を削除して上書き保存してください。

レコード一覧画面に戻ったら、右上の「…」から「ファイルから読み込む」をクリックし、「参照」で保存したCSVファイルを指定して、プレビューでkintone→Sansan Data Hubフラグおよびsocが空白になっていることを確認の上、左上の「読み込む」をクリックします。

ファイルから読み込んで更新したレコードが、次の周回処理(毎時0分、30分)の際にSansan Data Hubにインポートされ、未リッチ情報連携フローとして実行ログ管理アプリに件数が表示されるので、件数が一致することを確認してください。
インポートされたデータの「kintone→Sansan Data Hubフラグ」にはふたたび「レ」がつきます。
3.socの付与状況を確認する
未リッチ情報連携でSansan Data Hubにインポートしたデータは、更新によりsocが空白のレコードのいずれか1つにsocが付与されます。
また、連携されたデータとsocが一致する会社レコードが既にkintoneに存在していた場合には、別のレコードにsocが付与されることはありません。(重複したsocのレコードが作成されることはありません)
1週間ほど、socの付与状況を1.の絞り込み条件にてご確認ください。

4.削除候補レコードの検出
未リッチ情報連携の後、1週間程度経ってもsocが空白のままのレコードは、重複しているために他のレコードにsocが付与されていると考えられるものです。
次の方法で、重複していることを確認してください。
4-1.重複レコードの検出
kintoneの【SDH-1】会社マスタアプリの一覧画面で、レコードを全件を表示した状態で、右上の「…」から「ファイルに書き出す」をクリックし、「レコード番号」「soc」「Sansan_組織名(※)」「Sansan_住所(※)」の3つのフィールドをCSVで書き出して保存してください。
※Sansan_組織名フィールド、およびSansan_住所フィールドは、テンプレートとしてご提供した【SDH-1】会社マスタにおけるフィールド名です。テンプレートをお使いでない場合や、フィールド名を変更している場合は、Sansan Data Hubの「組織名」「住所」が保存されているフィールドを選択してください。不明な場合は、Sansan Data Hub連携プラグインの設定画面「会社情報」タブにおける「SansanDataHub連携用kintoneフィールド設定」内で、SansanDataHub表示名が「組織名」「住所」となっているものの「保存用フィールド」でご確認いただけます。

書き出したファイルをExcelで開くと、socの列が「1.23456E+12」のような表示になっているため、socの列(B列)を選択し、セルの書式設定から「ユーザー定義」-「0」を選択して「OK」をクリックしてください。
socの列が13桁の数字の表示になるので、その状態で、ファイルの形式をCSVからExcelブック(拡張子.xlsx)に変更してください。

Sansan_組織名の列(C列)に重複があるかを確認するために、E列の1行目にはセルの見出しとして「重複確認」と入れた上で、E列の2行目に次の式を入れて、レコードがある一番下の行まで式をドラッグしてください。
=IF(AND(C2<>"", COUNTIF(C:C, C2)>1), "重複", "")
Sansan_組織名(C列)に2つ以上同じものがある行には「重複」という文字が表示されます。
さらに、削除候補のレコードを検出するために、F列の1行目にセルの見出しとして「削除候補」と入れた上で、F列の2行目の次の式を入れて、レコードがある一番下の行まで式をドラッグしてください。
=IF(AND(ISBLANK(B2), E2="重複"), "削除候補", "")
soc(B列)が空白で、重複確認(E列)に「重複」という文字がある行に「削除候補」という文字が表示されます。
ここで「削除候補」という文字がついたレコードが削除する候補となります。
次に削除する対象の行だけにするために以下の操作を実施します。
- シートを複製して別のシートを作成
- 削除候補の列の値を「式から値」に変換(列をコピーした上で、「形式を選択してペースト」で「値」を選択してください。)
- 「削除候補」の行だけ残すため、ほかの行を削除(excelのフィルター機能などをご活用ください)
- 列を「レコード番号」と「削除候補」だけにしてください

Excelはそのまま上書き保存した上で、以下のようなデータになったシートを別途CSVファイルで保存してください。(削除対象インポート用CSVファイル)

4-2.削除候補フィールドの値設定
レコードの削除に際しては、まず会社マスタに新たに「削除候補」というフィールドを作成し、「削除候補」という値を⼊れた上で、削除候補のレコードがSansan Data Hubからのデータで更新されないことを確認して(2週間程度)から削除を実行するようにします。
【SDH-1】会社マスタアプリのフォームの設定画面を開き、フォームの最下部辺りに「文字列(1行)」フィールドを追加し、フィールド名を「削除候補」としてください。


フォームを保存したら、アプリを更新して、レコード一覧画面に戻ります。右上の「…」から「ファイルから読み込む」をクリックし、「参照」で保存した「削除対象インポート用CSVファイル」を指定して、レコード番号の一括更新のキーにチェックが入っていることを確認の上、左上の「読み込む」をクリックします。

削除候補レコードの「削除候補」フィールドに「削除候補」という値が入ります。
5.削除候補レコードの削除
4.の作業から約2週間後、レコードを以下の条件で絞り込みを行い、絞り込み結果が0件であることを確認してから、必ず会社マスタのレコード全件のバックアップを取った上で「削除候補」が空白でないレコードの削除を行ってください。
確認時の絞り込み条件
条件 | 更新日時、≧(以降)、日時を指定、4.削除候補フィールドの値を設定した日時 削除候補、≠(等しくない)、何も指定しない ◉すべての条件を満たす |
削除時の絞り込み条件
条件 | 削除候補、≠(等しくない)、何も指定しない ◉すべての条件を満たす |
以上となります。
お問合せ
今回の対応につきましては、手順が多く非常に煩雑になっており、誠に申し訳ございません。
ご不明な点などございましたら、サポートさせていただきますので、何なりとお問い合わせください。
今後とも弊社製品をご愛顧賜りますよう、何卒よろしくお願い申し上げます。